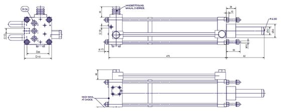
冲击气缸是一种专门为了满足对冲击力有较高要求的场合而开发的一种特殊功能气缸, 冲击气缸的工作原理:冲击气缸在结构上分为活塞杆腔、活塞腔和蓄能腔三个工作腔,以及带有排气小孔的中盖(如下图),利用蓄能腔的气体突然释放使气缸加速向前,可产生比相同缸径普通气缸5-10倍的推力。

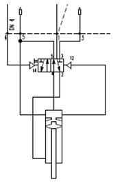
恒立冲击缸在此基础上加上控制系统,可在最大能量行程段完成后自动退回,此功能可减少耗气量,并提高工作效率。(如下图)

我们已经推出缸径100的冲击缸,型号为HLCJ-100,HLCJ-80及HLCJ-125随后推出。

性能:
工作压力:3-4BAR
产生能量:60-70NM.
附件有我们冲击缸的工作视频.恒立冲击缸.mp4
应用案例: 煤化工的气化炉敲打器, 冲压, 打印及其他需要通过动能转化为冲击力的场合.
如有疑问,可联系我司.
地址:{pboot:companyaddress}
服务热线:{pboot:companymobile}
邮编:{pboot:companypostcode}
邮箱:{pboot:companyemail}
恒立气动公众号

恒立气动抖音

加微信了解更多

查看手机站
{pboot:companymobile}